發布于:2019/9/24 11:37:12 點擊量:174
為了保持控制器輸出信號不發生突變,避免給系統帶來干擾,控制系統通常采用無擾動切換。無擾動切換技術是指兩個一樣的控制設備(或回路)互為備用;在正常情況下,一個控制設備(或回路)使用,另一個控制設備(或回路)備用;出現故障時,切換啟用備用設備(或回路)。由于兩個控制設備(或回路)一樣,因此切換時不發生干擾和突變。
在核電廠中,化學和容積控制系統通過上充和下泄使穩壓器中的液位維持在額定設計變化范圍內。下泄背壓調節閥位于化學和容積控制系統下泄管段降壓孔板后,其作用在于控制下泄流壓力。在反應堆滿水情況下,該閥門可以控制反應堆冷卻劑系統的壓力。該閥門為核安全3級。秦山一期核電站采用主、應控雙回路控制下泄背壓調節閥,以實現無擾動切換;但在實際應用中出現主、應控模式均無法控制該閥門的情況。
1 下泄背壓調節閥控制系統原理
下泄背壓調節閥前段壓力變送器送出的信號控制閥門至一定開度,以達到控制降壓孔板后至一定壓力的目的。無擾動切換是下泄背壓調節閥控制系統的優點。為實現無擾動切換,系統采用了主控和應控兩個控制回路,控制系統原理圖和控制系統接線圖如圖1和圖2所示。

圖1 下泄背壓調節閥控制系統原理圖
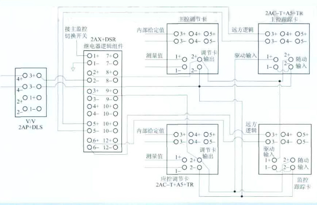
該控制系統由壓力傳感器、信號隔離器(信號轉換模塊)、可編程程序控制器(調節卡)、跟蹤卡、手自動選擇開關、固態邏輯組件、繼電器邏輯組件包以及主應控選擇開關組成。
固態邏輯組件由門電路構成,作用在于將開關信號轉變為電壓信號;繼電器邏輯組件包含有一個繼電器并帶有4副觸點,根據輸入觸點情況開關、閉合輸出觸點。
壓力傳感器測量下泄管段孔板后的壓力值,并將測量值以4~20mA的信號經過信號隔離器隔離后,分別送到主控、應控兩回路。
[pages]
在主控回路中,4~20mA的測量值經過I/V模塊轉成信號輸入主控調節卡。主控調節卡首先將測量值與期望值做差,再對差值做PID運算。調節卡的輸出由手自動選擇開關控制。當手自動選擇開關在“自動”位置時,調節卡直接輸出到繼電器邏輯組件2+端;當手自動選擇開關在“手動”位置時,已設置好的電流源輸入繼電器邏輯組件2+端,再由2-端輸出控制下泄背壓調節閥。該系統使用繼電器邏輯組件的端子1+、2+、2-、3+、5和6。1+端連接控制主應控切換開關,2+端連接主控調節卡,3+端連接應控調節卡,5端通過固態邏輯組件連接主控跟蹤卡,6端通過固態邏輯組件連接應控跟蹤卡,2-端輸出信號經信號轉換模塊連接至控制閥。5端與6端的電平始終相反。當端子5電壓為15V時,與之連接的主控跟蹤卡無跟蹤功能;此時,6端電壓為0V,應控跟蹤卡有跟蹤功能,跟蹤主控調節卡的輸出。反之,如果5端電壓為0V,主控跟蹤卡工作,跟蹤應控調節卡的輸出;而6端電壓為15V,應控跟蹤卡不工作。

圖2 下泄背壓調節閥控制系統接線圖
正常情況系統在主控模式下運行。此時,2+、2-為常閉觸點,3+、2-為常開觸點,6端為低電平時,觸發應控跟蹤卡工作。應控跟蹤卡的輸入引自繼電器邏輯組件2-端,輸出到3+端,使得2+端和3+端電位相同,實現跟蹤主控調節卡的功能。
當主應控切換開關打到應控模式時,3+、2-觸點閉合,2+、2-觸點打開。由于3+、2+電位相同,因此能夠實現無擾動切換。應控模式下,6端為低電平,觸發主控跟蹤卡與應控調節卡協調工作。同樣實現2+端和3+端電位相同,保證無擾動切換。
但是任何時候,系統只能在一種模式下工作,只能有一個跟蹤卡工作。
[pages]
2 存在的問題
2.1 問題描述
核電廠在運行時,出現“下泄控制閥前壓力正偏差”、“下泄控制閥前壓力高”報警,下泄控制閥故障全關,主控手動無法打開。切換到應控模式仍然無法操作。指導檢修人員更換控制回路跟蹤卡件后,下泄背壓調節閥的主控、應控手動開關才正常。
2.2 問題分析
事故后發現主控跟蹤卡發生故障,驅動輸入端電位始終為10V。從而導致與之連接的應控跟蹤卡輸入端、繼電器邏輯組件的輸入端電位鉗為10V。該問題的背后反映出系統設計中存在下列深層原因:
1)功能冗余,部分設備可以刪除。固態邏輯組件的功能是將繼電器邏輯組件輸出(5+、5-和6+、6-)的開關信號轉變為電壓信號,然后送到跟蹤卡(3+、3-)。但是,跟蹤卡內部的電路結構能夠實現將開關信號轉變為電壓信號。因此固態邏輯組件功能冗余,可以刪除。
2)主控、應控雙控模式不是互為備用的關系。核電廠正常運行時,操縱員都在主控制室對設備進行監視和操縱。應急控制室需要跟蹤主控制室,以實現無擾動切換。只有當主控制室不可用時,才切換到應急控制室。此時,操縱員會把電廠引入安全停堆狀態。原設計中,主控室跟蹤應控室調節器輸出是為了實現無擾動切換。但在實際中,當核電廠工作在應控模式下時,已說明主控室不可使用。因此,主控室沒有必要跟蹤應控室控制器的輸出值,應刪除主控跟蹤卡,簡化控制系統,減少電路的故障率。
3)跟蹤卡取值處不當,易造成電位被鉗。原系統將兩個跟蹤卡的取值處、繼電器邏輯組件輸出端和下泄背壓調節閥的輸入端連接在一起。只要任何一路出現故障,就容易造成電位被鉗,使得控制回路被“短路”,從而出現主應控、手自動均無法控制的現象。
因此,跟蹤卡的取值處應選擇在合適的位置,且不能影響系統無擾動切換。
3 改進方案
針對上述存在的問題,做出如下改進方案:
1)刪除主控跟蹤卡。主控室沒有必要跟蹤應控室,故刪除主控跟蹤卡。
2)刪除固態邏輯組件。本系統選用Foxboro公司生產的2AX+DSS型固態邏輯組件。該組件內部電路的輸入端存在一個+15V電壓,能將開關信號轉變為電壓信號。因此可以刪除固態邏輯組件。繼電器邏輯組件6+、6-端與應控跟蹤卡的3+、3-端直接相連。
3)跟蹤卡的取值處選擇在調節卡輸出端。應控跟蹤卡的驅動輸入端1+直接與主控調節卡輸出端2+相連。此舉避免了多點交叉電位被鉗,避免了控制回路被短路。
改進之后,下泄背壓調節閥控制系統原理圖和控制系統接線圖如圖3和圖4所示。將圖1、圖2與圖3、圖4比較,改進后的下泄背壓調節閥控制系統同樣能夠實現無擾動切換,并且精簡了設備,簡化了系統,減少了發生故障的概率。

圖3 改進后的下泄背壓調節閥控制系統原理圖

圖4 改進后的下泄背壓調節閥控制系統接線圖
4 驗證與總結
原來設計的秦山一期核電站下泄背壓調節閥具有無擾動切換的功能,但是在實際運行中發生了由于電位被鉗導致主應控無法工作的故障。
文章針對此問題,分析產生故障的原因,提出改進方案,刪除固態邏輯門電路,刪除主控跟蹤卡,精簡設備,簡化系統;并將跟蹤卡的取值處轉移到調節卡輸出端,避免電壓被鉗住。
改進后的下泄背壓調節閥控制方案既保證了原有的功能和優點,又簡化了系統,精簡了設備,從而降低故障發生率。改進后的方案在秦山一期核電站運行良好。
本文鏈接:http://www.baoshancasting.com/projectcase/detail/20190924113712.html
版權所有 © 自力式壓力調節閥-氣動調節閥-電動調節閥-氮封閥廠家 浙ICP備18052799號-2